Skip to main content
U.S. flag

An official website of the United States government

Here’s how you know

Dot gov

Official websites use .gov
A .gov website belongs to an official government organization in the United States.

HTTPS

Secure .gov websites use HTTPS
A lock (LockA locked padlock) or https:// means you have safely connected to the .gov website. Share sensitive information only on official, secure websites.

  • Environmental Topics
  • Laws & Regulations
  • Report a Violation
  • About EPA
Contact Us

Grantee Research Project Results

1999 Progress Report: Continuous Micro-Sorting of Complex Waste Plastics Particle Mixtures Via Liquid-Fluidized Bed Classification (LFBC) for Waste Minimization and Recycling

EPA Grant Number: R826731
Title: Continuous Micro-Sorting of Complex Waste Plastics Particle Mixtures Via Liquid-Fluidized Bed Classification (LFBC) for Waste Minimization and Recycling
Investigators: Calo, Joseph M.
Institution: Brown University
EPA Project Officer: Aja, Hayley
Project Period: February 1, 1999 through March 31, 2002 (Extended to August 31, 2003)
Project Period Covered by this Report: February 1, 1999 through March 31, 2000
Project Amount: $265,000
RFA: Technology for a Sustainable Environment (1999) RFA Text |  Recipients Lists
Research Category: Pollution Prevention/Sustainable Development , Sustainable and Healthy Communities

Objective:

This project is focused on the development of a novel liquid-fluidized bed classification (LFBC) technology for continuous micro-sorting of waste plastic particles for waste minimization and recycling. Although a number of processes have been developed or proposed for the separation of waste plastics, none is completely satisfactory in terms of economics and performance. LFBC has a number of distinct advantages over many of these processes:

  • It can be used to separate a number of plastic particle types simultaneously in the same device. All other density-based techniques like flotation, centrifugation, air classification, hydroclones, etc., can only separate "lights" from "heavies" (i.e., two fractions) at best.

  • Only unmodified water is required for both "heavier-than-water" plastics ("upflow" fluidization) and "lighter-than-water" plastics ("downflow" fluidization). Therefore, no density-modification of the fluidizing medium is necessary, which obviates the need for separation and recovery of modifying agents. Only water is needed to effect the separation of all plastic types; and water is already in ample use in chopping, grinding, and washing operations of plastic particles.

  • Due to the inherent physicochemical property differences between different plastic types, selective particle size/density modification can be performed in conjunction with LFBC to enhance separations, and/or to perform separations between different particle types with similar densities that are not possible using other conventional density-based separation processes. In addition, LFBC is compatible with most other separation/identification methods, such that it can be used in conjunction with other technology to improve the overall process economics.

Progress Summary:

LFBC is being investigated as a potential process for the separation of granulated waste plastic particles. In the current paper, selected results are presented from an investigation concerning the separation of plastic particle mixtures synthesized from pure polymer types that were color-coded for identification. The experiments were performed in a 10 cm-diameter column equipped with a planar, water-filled window for video imaging. Particle concentration profiles and binary bed dispersion coefficients were determined from these data.

Particle size and shape were found to have an influence on fluidization behavior. To optimize LFBC performance, the three characteristic dimensions of the particles should be of the same order of magnitude (2.5 mm nominal size in the current work), and the particles should have a narrow particle size distribution. This was accomplished via knife milling and sieving, as well as by "sharpening" the particle size distribution in the fluidized bed by removing fines off the top and coarse particles from the bottom of the bed, prior to processing.

Selected binary beds were investigated for both "heavier-than-water" plastics in upflow fluidization, and "lighter-than-water" plastics in downflow fluidization. Good separation performance was obtained for the mixtures examined, even for PP/LDPE and LDPE/HDPE, downflow cases in which both "lighter-than-water" plastics are the closest in density (?? = 0.018 g/cm3).

A dispersion model of the separation performance of liquid-fluidized beds was developed. This model has been shown to predict LFBC performance, making use of measured parameters for the various plastic types, and constitutes the basis of a design tool for LFBC processes for specific separations applications. Measured particle dispersion coefficients, in conjunction with the model results, have demonstrated that under realistic operating conditions, particle mixing is sufficiently low to allow good separation performance for a wide range of plastic mixture types and operating conditions.

The LFBC apparatus currently is being modified to allow temperature control of the fluidizing water. The experimental program will be extended to investigate selective particle modification effects on the separation performance of plastic particles due to thermal processes and, potentially, to chemical processes as well.

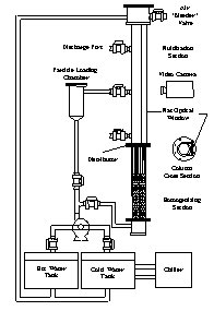
Liquid-Fluidized Bed Apparatus

A schematic of the liquid-fluidized bed apparatus that has been designed for this project is presented in Figure 1. To date the column has been used for liquid-fluidization studies of plastic particles at ambient temperature, as reported herein. The apparatus currently is being modified to incorporate temperature variation of the fluidizing water to investigate selective particle modification.

The column was fabricated from 4-inch I.D. PMMA tubing and PVC fittings and flanges. The liquid distributor is a fine plastic mesh with an opening size of 0.5 mm. A section of the column located below the distributor serves as a homogenizing zone to provide a uniform flow velocity at the entrance of the fluidized section to minimize secondary flows that would tend to reduce particle segregation. This section consisted of a 38 cm deep bed of 6 mm plastic sphere and a 26 cm section of thin-walled plastic tube bundles.

The column was constructed to accommodate both upflow (for "heavier-than-water" plastics), with the homogenizing section and distributor mounted at the bottom of the column, and downflow (for "lighter-than-water" plastics), with the homogenizing section and distributor mounted "upside down" at the top of the column. Sampling ball valves are used for obtaining samples and for particle removal. Loading of the column is accomplished via the particle loading chamber.

Plastic Particle Preparation Procedures

The plastics used thus far in the study were obtained as 1/16-inch-thick sheets. Plastics of different colors were obtained, as much as possible, so that the resultant particles could be identified in the column during the experiments by color. Unfortunately, most of the plastics were available only in white, which required dyeing some of the plastics for identification purposes. The plastic sheets were cut into 2-inch-wide strips so they could be further sized in a Wiley knife mill. The mill was modified by removing the screen that retains particles in the cutting head until they can pass through the screen. This enabled various size particles to be produced. The resultant milled particles were sieved to produce three nominal sizes of plastic chips: 2.5, 5.0, and 7.5 mm. Initial experiments with the 5.0- and 7.5-mm particles showed that they were prone to forming large-scale structures and stacks under nonfluidized conditions. Upon initiating liquid flow, these beds did not fluidize homogeneously, but rather were prone to the formation of random jets of liquid until relatively high liquid fluidization velocities were achieved. Moreover, a large degree of axial mixing was observed during fluidization of these beds. In view of this behavior, experiments were performed using the smallest size (2.5 mm, nominal) particles. These particles were sieved to 1.2-1.9 mm. The PVC was a charcoal color, and the HDPE, PC, and PET were used in their natural (white) state. The PP was dyed pink and the LDPE was dyed yellow for identification.

Figure 1.  Schematic of the liquid-fluidized bed classification (LFBC) apparatus.

Figure 1. Schematic of the liquid-fluidized bed classification (LFBC) apparatus.

Data Collection

Separation performance data were obtained optically using a video camera. The column was fitted with a flat window along one side and filled with water, which allowed for proper lighting and filming of the experiments with minimal optical distortion due to column curvature. IPLab Spectrum? image analysis software was used to extract concentration data from the videotaped column behavior. Several frames of videotape were averaged at each flow velocity. This created a somewhat "blurred" image in which individual particles were not quite distinguishable. However, these images could be split into red, green, and blue layers or analyzed as a grayscale. Pixel intensities for each of the single plastic beds were determined, which were then used to calibrate the resultant intensities obtained for the binary beds. Each pixel was assigned a numerical value between unity and 2; with "unity" representing pure plastic A, and "2" representing pure plastic B. Table 1 below summarizes the color layers that were used for each of the binary mixtures.

Table 1. Color schemes used to obtain concentration profiles.
  Binary Mixture Actual Colors Pixel Color Layer Used
  PP/HDPE pink/white green
  LDPE/HDPE yellow/white blue
  PP/LDPE pink/yellow green
  PC/PVC white/charcoal grayscale
  PET/PVC white/charcoal grayscale

After calibrating the colors in the images, plots of radially averaged pixel intensities versus distance from the distributor were obtained. Using bed void fractions and the average volumes of the plastic particles, these intensity curves were transformed into concentration profiles for each individual plastic in each binary bed. These raw results were corrected with respect to baseline values by adding a single constant to each concentration value, such that the region of pure plastic A corresponded to the absolute concentration of A determined in the pure plastic bed at the corresponding fluidization velocity, while pure plastic B corresponded to zero on the A profile. Without this correction, a significant portion of the resultant concentration profile values were initially less than zero. Because only a single constant was needed to correct both the zero baseline and the maximum concentration values, this indicates that the image analysis pixel intensities were shifted linearly with respect to the pure plastics data. This "shift" may be due to a number of factors, but most probably to voids in the images where the background was visible.

Results

Fluidization Behavior of Beds of Single Plastic Types: Liquid-fluidized bed expansion behavior with superficial velocity has been characterized for spherical particles by a number of workers, including Richardson and Zaki (1954), Wen and Yu (1966), and Riba and Couderc (1977). Because the Richardson-Zaki correlation also has been applied to many different types of nonspherical particles, it was used here:

Equation 1

where: is the fluidized bed void fraction; Uo is the superficial fluid velocity; Ui is the terminal velocity of a single "falling" particle; and n is an empirical exponent. Void fractions were determined from expanded bed heights as a function of superficial liquid velocity for the 2.5 mm nominal size of the six types of plastic particles investigated, both in upflow and downflow, and the corresponding "best-fit" values of the parameters Ui and n were determined in accordance with Eq. [1].

The Richardson-Zaki expression describes the behavior of the plastic particles used in the current work quite well. The value of the parameter n for all the plastics examined ranged from 1.7-3.3, which is similar to that observed for spherical glass particles (2.4-4.7; Davies and Richardson, 1966), even though the plastic chips are neither spherical nor regularly shaped.

Concentration Profiles and Separation Behavior: The fluidization behavior of all the binary beds was videotaped at several velocities between the minimum fluidization velocity of the lighter plastic type and the point of significant particle entrainment. Particle concentration profiles for each binary bed were determined as a function of superficial liquid velocity, as described above. In reducing these data, the void fractions of the binary beds were assumed to be a linear combination of the single plastic bed void fractions at the same superficial liquid velocity, according to:

Equation 2

where: a h = binary bed void fraction at height h; e a = void fraction of plastic A alone at the given fluid velocity; e b = void fraction of plastic B alone at the given fluid velocity; XA = solid volume fraction of plastic A at height h; and XB = (1 - XA), solid volume fraction of plastic at height h. Using these void fractions and values of XA, derived from the pixel intensity profiles as described above, the absolute concentration of each plastic type (in particles per volume of column), CA, were determined from:

Equation 3

where VA is the average particle volume of plastic type A.

Resultant concentration profiles for two of the binary beds are presented in Figures 2 and 3. Thirty-two frames were averaged for each profile, corresponding to several seconds of film.

Figure 2.  Concentration profiles in "downflow" Figure 3.  Concentration profiles in "upflow" PET/PVC beds as a function of fluidization velocity.  [PET (1.25 g/cc) - Black; PVC (1.39 g/cc) - Gray]
Figure 2. Concentration profiles in "downflow"
PP/LDPE beds as a function of fluidization velocity.
[LDPE (0.901 g/cc) - Black; PP (0.883 g/cc) - Gray]

Figure 3. Concentration profiles in "upflow"
PET/PVC beds as a function of fluidization velocity.
[PET (1.25 g/cc) - Black; PVC (1.39 g/cc) - Gray]

 

Good separation performance between plastic types was evident in all the cases, even for the PP/LDPE (cf. Figure 1) and LDPE/HDPE, downflow cases in which both "lighter-than-water" plastics were the closest in density (delta p . = 0.018 g/cm3). The PC/PVC bed exhibited the best separation, with the two plastics forming practically pure regions, with PC (1.15 g/cm3) on top of the PVC (1.39 g/cm3).

Comparison of Experimental Data With Model Predictions

A dispersion model incorporating the opposing effects of classification due to convective fluxes arising from particle settling velocities, and Fickian dispersion fluxes, was formulated in a fashion similar to that presented by Al-Dibouni and Garside (1979). Dispersion coefficients were measured for binary plastics beds using a method proposed by van der Meer et al. (1984). An example of the results from this model is given in Figure 4, which shows the behavior of the two different plastics types, PVC and PET, for the experimental conditions of Figure 3. As shown, the numerical model correlates the experimental results quite well, thereby indicating that the basic physics of the processes are reasonably well described by the model.

Figure 4. Experimental (data points) and calculated (solid curves) particle concentration profiles in PET/PVC

Figure 4. Experimental (data points) and calculated (solid curves) particle concentration profiles in PET/PVC
binary beds as a function of fluidization velocity. [PET - Black; PVC - Gray]

Future Activities:

The LFBC apparatus currently is being modified to allow temperature control of the fluidizing water. The experimental program will be extended to investigate selective particle modification effects on the separation performance of plastic particles due to thermal processes and, potentially, to chemical processes as well.

References:

Al-Dibouni MR, Garside J. Transactions of the Institution of Chemical Engineers and the Chemical Engineer 1979;57:94.

Davies L, Richardson JF. Transactions of the Institution of Chemical Engineers and the Chemical Engineer 1966;44:293.

Madsen NK, Sincovec RF. ACM Transactions on Mathematical Software 1979;5:326.

Martin BLA, Kolar Z, Wesselingh JA. Transactions of the Institution of Chemical Engineers and the Chemical Engineer 1981;59:100.

Riba JP, Couderc JP. Canadian Journal of Chemical Engineering 1977;55:118.

Richardson JF, Zaki WF. Transactions of the Institution of Chemical Engineers and the Chemical Engineer 1954;32:35.

Van der Meer AP, Blanchard CMRJP, Wesselingh JA. Chemical Engineering Research and Design 1984;62:214.

Wen CY, Yu YH. Chemical Engineering Progress Symposium Series 1966;44:201.


Journal Articles on this Report : 1 Displayed | Download in RIS Format

Publications Views
Other project views: All 1 publications 1 publications in selected types All 1 journal articles
Publications
Type Citation Project Document Sources
Journal Article Hu X, Calo JM. Enhancement of liquid-fluidized bed classification (LFBC) of plastic particle mixtures via selective thermal particle modification. Powder Technology 2005;151(1-3):44-53. R826731 (1999)
  • Abstract: ScienceDirect-Abstract
    Exit
  • Supplemental Keywords:

    pollution prevention, waste reduction/minimization, polymer and fiber industries, environmental engineering., Sustainable Industry/Business, RFA, Scientific Discipline, Industry Sectors, Technology for Sustainable Environment, Manufacturing - NAIC 31-33, Chemical Engineering, Sustainable Environment, Environmental Chemistry, cleaner production/pollution prevention, liquid-fluidized bed classification, waste minimization, pollution prevention, environmentally conscious manufacturing, polymer design, waste plastic particle mixtures, cleaner production, micro-sorting, waste reduction, green process systems, industrial innovations, innovative technology, in process recycling, engineering

    Progress and Final Reports:

    Original Abstract
  • 2000
  • 2001
  • 2002
  • Final
  • Top of Page

    The perspectives, information and conclusions conveyed in research project abstracts, progress reports, final reports, journal abstracts and journal publications convey the viewpoints of the principal investigator and may not represent the views and policies of ORD and EPA. Conclusions drawn by the principal investigators have not been reviewed by the Agency.

    Project Research Results

    • Final
    • 2002
    • 2001
    • 2000
    • Original Abstract
    1 publications for this project
    1 journal articles for this project

    Site Navigation

    • Grantee Research Project Results Home
    • Grantee Research Project Results Basic Search
    • Grantee Research Project Results Advanced Search
    • Grantee Research Project Results Fielded Search
    • Publication search
    • EPA Regional Search

    Related Information

    • Search Help
    • About our data collection
    • Research Grants
    • P3: Student Design Competition
    • Research Fellowships
    • Small Business Innovation Research (SBIR)
    Contact Us to ask a question, provide feedback, or report a problem.
    Last updated April 28, 2023
    United States Environmental Protection Agency

    Discover.

    • Accessibility
    • Budget & Performance
    • Contracting
    • EPA www Web Snapshot
    • Grants
    • No FEAR Act Data
    • Plain Writing
    • Privacy
    • Privacy and Security Notice

    Connect.

    • Data.gov
    • Inspector General
    • Jobs
    • Newsroom
    • Open Government
    • Regulations.gov
    • Subscribe
    • USA.gov
    • White House

    Ask.

    • Contact EPA
    • EPA Disclaimers
    • Hotlines
    • FOIA Requests
    • Frequent Questions

    Follow.